


- 產品概述
- 選型參數
一、產品概述:
正奧公司生產的WSY型、FSY型兩種型式的玻璃鋼耐酸液下泵,1.WSY型泵為立式玻璃鋼液下旋渦泵。2.FSY型泵為立式玻璃鋼液下離心泵,該泵因伸入貯罐,貯槽的深度長短不同,設計液下深度800mm--3000mm之間任意選擇。只要液體高于泵體,即可不灌液而起動送液,平蓋板下設有泄漏孔,液體不會向貯罐外泄漏。
本泵與介質接觸的零部件,系用聚乙烯醇縮丁醛改性酚醛玻璃纖維,經高溫模壓成型的酚醛玻璃鋼制件,聯接管、出液管采用半干法卷制工藝制成的酚醛玻璃鋼管,葉輪軸套的裝配均用酚醛膠泥和泵軸粘成一體,液下各部裝配均用酚醛膠泥粘結,伸入液下全無金屬與介質接觸,耐腐性能絕對可靠,產品具有輕質、高強、不變形、耐溫、耐腐蝕等優良性能,在防腐方面可部分替代含鉬不銹鋼、鈦及鈦合金等貴重金屬。
泵在傳動和旋轉方向:泵通過爪型彈性聯軸器由電動機直接驅動,從電動機端看泵為順時針方向旋轉。
二、主要用途:
本正奧泵廣泛用于化工、石化、冶煉、染料、農藥、制藥、稀土、化肥等行業,在貯罐上輸送不含懸浮固體顆粒,不易結晶,溫度不高于100℃的各種非氧化性酸(鹽酸、稀硫酸、甲酸、醋酸、丁酸)等腐蝕介質的理想設備。
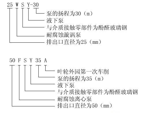
三、型號意義:
四、性能參數:
泵型號
|
流量
|
揚程
(H)m
|
轉數
轉/分
|
功率(kw)
|
效率
|
葉輪
直徑
|
吸上
深度
|
|||
米3/時
|
L/S
|
軸
|
電機
|
|||||||
25WSY-22
|
A型
|
2.88
4.05
6.48
|
0.80
1.12
1.80
|
22
18
15
|
2900
|
1.35
1.18
1.06
|
2.2
|
13
17
25
|
120
|
800
至
3000
|
25WSY-30
|
2.88
6.48
9.00
|
0.80
1.80
2.52
|
30
20
15
|
2900
|
1.85
2.10
1.45
|
3
|
13
17
25
|
120
|
||
40WSY-25
|
5.76
8.10
13.32
|
1.60
2.24
3.70
|
25
20
15
|
2900
|
2.85
1.09
1.83
|
4
|
14
21
30
|
142
|
||
40FSY-22
|
8.10
15.84
20.00
|
2.24
4.4
5.50
|
22
18
15
|
2900
|
1.09
1.45
1.83
|
3
|
44
53
44
|
140
|
||
40FSY-18
|
6.48
15.OO
21.60
|
1.80
4.17
6.00
|
18
1512
|
2900
|
1.00
1.20
1.76
|
2.2
|
32
5140
|
132
|
||
40WSY-50
|
B
型
|
6.8
8.64
14.40
|
1.80
2.40
4.00
|
50
45
35
|
2900
|
6.35
5.56
4.76
|
7.5
|
14
19
30
|
144
|
|
40FSY-35
|
10
20
30
|
2.8
5.5
8.3
|
34
30
24
|
2900
|
1.86
2.62
3.09
|
4
|
50.6
64
63.5
|
162
|
||
50FSY-35
|
30
45
55
|
8.3
12.5
15.1
|
35
32
28
|
2900
|
4.94
5.59
6.33
|
7.5
|
58
70
66
|
182
|
||
50FSY-35A
|
25
3545
|
7.0
9.7
12.5
|
26
2522
|
2900
|
2.83
3.35
3.87
|
5.5
|
63
70
69
|
168
|
||
50FSY-20
|
18
30
35
|
5.0
8.3
9.7
|
20
16
12
|
2900
|
1.64
2.4
2.6
|
4
|
60
55
44
|
150
|
||
80FSY-35
|
56
92
110
|
15.5
25.5
30.5
|
35
29
25
|
2900
|
8.45
10.1
10.8
|
15
|
63
72
69
|
1847
|
||
80FSY-35A
|
45
69
90
|
12.5
19.2
25.0
|
26
22
19
|
2900
|
5.12
6.2
7.35
|
11
|
62
67
63
|
163
|
- 上一個產品: NL系列污水泥漿泵
- 下一個產品: 暫無文章