


- 產品概述
- 選型參數
- 安裝尺寸
- 應用領域
- 型號意義
產品概述
CDLK/CDLKF為安裝標準電機的自吸立式多級離心液下泵,電機軸通過泵頭用聯軸器直接與泵軸聯接,泵可根據需要配置智能保護器,對泵干轉、缺相、過載等進行有效保護。為滿足水槽或容器的安裝深度,可安裝空腔體來改變泵本身的長度,不同的級數長度見尺寸和重量表和可供產品范圍表。
應用范圍
CDLK/CDLKF用于輸送機床冷卻液、潤滑液、冷凝水輸送、工業清洗設備和其它適合浸入式泵使用的場合,適合于不同溫度、流量和壓力范圍,CDLK適用于無腐蝕性液體,CDLKF適于輕度腐蝕性液體。
具體用于電火花、車床、磨床、加工中心、冷卻裝置、工業清洗設備、過濾系統等。
電機
電機為全封閉,風冷式二極標準電機。
防護等級:IP55
絕緣等級:F
標準電壓:50HZ:1*220-230/240V
3*200/346V
3*220-240/380-415V
3*220-225/380-440V
其他電壓的電機按要求可供。
單相電壓從0.37-2.2kw可供。
運行條件
稀薄、干凈、不含固體顆粒和纖維的非易爆液體,可輸送水及冷卻用水溶液和切割潤滑液。
液體溫度:常溫型-15℃~+70℃ 熱水型+70℃~+120℃
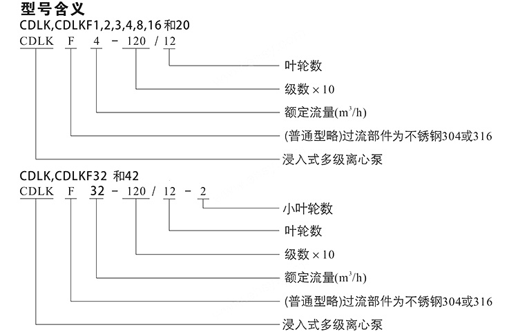
型號含義
性能曲線
1.所有曲線都基于電機在恒速2900r/min的測量值。
2.曲線容差符合ISO9906,見性能曲線圖。
3.測試打用20℃不含空氣水,運動粘度為1mm2/s。
4.泵的使用參照加粗線的性能范圍,以防流量過量水產生過熱和流量過大使電機過載等。
泵的安裝

性能參數
型號 |
揚程 (m) |
流量 (m3/h) |
電機功率 (KW) |
轉速 (r/min) |
CDLK1-20/2 | 11.5 | 1 | 0.37 | 2900 |
CDLK1-30/3 | 17 | 1 | 0.37 | 2900 |
CDLK1-40/4 | 22.5 | 1 | 0.37 | 2900 |
CDLK1-50/5 | 28 | 1 | 0.37 | 2900 |
CDLK1-60/6 | 33.5 | 1 | 0.37 | 2900 |
CDLK1-70/7 | 39 | 1 | 0.37 | 2900 |
CDLK1-80/8 | 45 | 1 | 0.55 | 2900 |
CDLK1-90/9 | 51 | 1 | 0.55 | 2900 |
CDLK1-100/10 | 57 | 1 | 0.55 | 2900 |
CDLK1-110/11 | 61 | 1 | 0.55 | 2900 |
CDLK1-120/12 | 67 | 1 | 0.75 | 2900 |
CDLK1-130/13 | 73 | 1 | 0.75 | 2900 |
CDLK1-150/15 | 84 | 1 | 0.75 | 2900 |
CDLK1-170/17 | 95 | 1 | 1.1 | 2900 |
CDLK1-190/19 | 106 | 1 | 1.1 | 2900 |
CDLK1-210/21 | 117 | 1 | 1.1 | 2900 |
CDLK1-230/23 | 128 | 1 | 1.1 | 2900 |
CDLK1-250/25 | 139 | 1 | 1.5 | 2900 |
CDLK1-270/27 | 150 | 1 | 1.5 | 2900 |
CDLK1-300/30 | 166 | 1 | 1.5 | 2900 |
CDLK1-330/33 | 183 | 1 | 2.2 | 2900 |
CDLK1-360/36 | 200 | 1 | 2.2 | 2900 |
CDLK2-20/2 | 15 | 2 | 0.37 | 2900 |
CDLK2-30/3 | 22 | 2 | 0.37 | 2900 |
CDLK2-40/4 | 30 | 2 | 0.55 | 2900 |
CDLK2-50/5 | 37 | 2 | 0.55 | 2900 |
CDLK2-60/6 | 45 | 2 | 0.75 | 2900 |
CDLK2-70/7 | 52 | 2 | 0.75 | 2900 |
CDLK2-90/9 | 67 | 2 | 1.1 | 2900 |
CDLK2-110/11 | 82 | 2 | 1.1 | 2900 |
CDLK2-130/13 | 98 | 2 | 1.5 | 2900 |
CDLK2-150/15 | 112 | 2 | 1.5 | 2900 |
CDLK2-180/18 | 136 | 2 | 2.2 | 2900 |
CDLK2-220/22 | 165 | 2 | 2.2 | 2900 |
CDLK2-260/26 | 198 | 2 | 3.0 | 2900 |
CDLK3-20/2 | 9 | 3 | 0.37 | 2900 |
CDLK3-30/3 | 14 | 3 | 0.37 | 2900 |
CDLK3-40/4 | 19 | 3 | 0.37 | 2900 |
CDLK3-50/5 | 23 | 3 | 0.37 | 2900 |
CDLK3-60/6 | 28 | 3 | 0.55 | 2900 |
CDLK3-70/7 | 32 | 3 | 0.55 | 2900 |
CDLK3-80/8 | 37 | 3 | 0.75 | 2900 |
CDLK3-90/9 | 42 | 3 | 0.75 | 2900 |
CDLK3-100/10 | 47 | 3 | 0.75 | 2900 |
CDLK3-110/11 | 51 | 3 | 1.1 | 2900 |
CDLK3-120/12 | 55 | 3 | 1.1 | 2900 |
CDLK3-130/13 | 60 | 3 | 1.1 | 2900 |
CDLK3-150/15 | 69 | 3 | 1.1 | 2900 |
CDLK3-170/17 | 79 | 3 | 1.5 | 2900 |
CDLK3-190/19 | 88 | 3 | 1.5 | 2900 |
CDLK3-210/21 | 98 | 3 | 2.2 | 2900 |
CDLK3-230/23 | 107 | 3 | 2.2 | 2900 |
CDLK3-250/25 | 116 | 3 | 2.2 | 2900 |
CDLK3-270/27 | 124 | 3 | 2.2 | 2900 |
CDLK3-290/29 | 133 | 3 | 2.2 | 2900 |
CDLK3-310/31 | 142 | 3 | 3.0 | 2900 |
CDLK3-330/33 | 151 | 3 | 3.0 | 2900 |
CDLK3-360/36 | 168 | 3 | 3.0 | 2900 |
CDLK4-20/2 | 15 | 4 | 0.37 | 2900 |
CDLK4-30/3 | 24 | 4 | 0.55 | 2900 |
CDLK4-40/4 | 32 | 4 | 0.75 | 2900 |
CDLK4-50/5 | 40 | 4 | 1.1 | 2900 |
CDLK4-60/6 | 48 | 4 | 1.1 | 2900 |
CDLK4-70/7 | 56 | 4 | 1.5 | 2900 |
CDLK4-80/8 | 64 | 4 | 1.5 | 2900 |
CDLK4-100/10 | 81 | 4 | 2.2 | 2900 |
CDLK4-120/12 | 95 | 4 | 2.2 | 2900 |
CDLK4-140/14 | 112 | 4 | 3.0 | 2900 |
CDLK4-160/16 | 129 | 4 | 3.0 | 2900 |
CDLK4-190/19 | 153 | 4 | 4.0 | 2900 |
CDLK4-220/22 | 178 | 4 | 4.0 | 2900 |
CDLK8-20/2 | 18 | 8 | 0.75 | 2900 |
CDLK8-30/3 | 27 | 8 | 1.1 | 2900 |
CDLK8-40/4 | 36 | 8 | 1.5 | 2900 |
CDLK8-50/5 | 45 | 8 | 2.2 | 2900 |
CDLK8-60/6 | 54 | 8 | 2.2 | 2900 |
CDLK8-80/8 | 73 | 8 | 3.0 | 2900 |
CDLK8-100/10 | 92 | 8 | 4.0 | 2900 |
CDLK8-120/12 | 111 | 8 | 4.0 | 2900 |
CDLK8-140/14 | 130 | 8 | 5.5 | 2900 |
CDLK8-160/16 | 148 | 8 | 5.5 | 2900 |
CDLK8-180/18 | 167 | 8 | 7.5 | 2900 |
CDLK8-200/20 | 186 | 8 | 7.5 | 2900 |
CDLK16-20/2 | 22 | 16 | 2.2 | 2900 |
CDLK16-30/3 | 34 | 16 | 3.0 | 2900 |
CDLK16-40/4 | 46 | 16 | 4.0 | 2900 |
CDLK16-50/5 | 58 | 16 | 5.5 | 2900 |
CDLK16-60/6 | 70 | 16 | 5.5 | 2900 |
CDLK16-70/7 | 82 | 16 | 7.5 | 2900 |
CDLK16-80/8 | 94 | 16 | 7.5 | 2900 |
CDLK16-100/10 | 118 | 16 | 11 | 2900 |
CDLK16-120/12 | 141 | 16 | 11 | 2900 |
CDLK16-140/14 | 166 | 16 | 15 | 2900 |
CDLK16-160/16 | 189 | 16 | 15 | 2900 |
![]() |
![]() |

因產品生產批次、型號不同,產品圖片及外形尺寸等僅供參考,詳情可聯系我們的銷售人員
- 上一個產品: CDLF-32不銹鋼立式多級泵
- 下一個產品: CHLF輕型段式多級離心泵